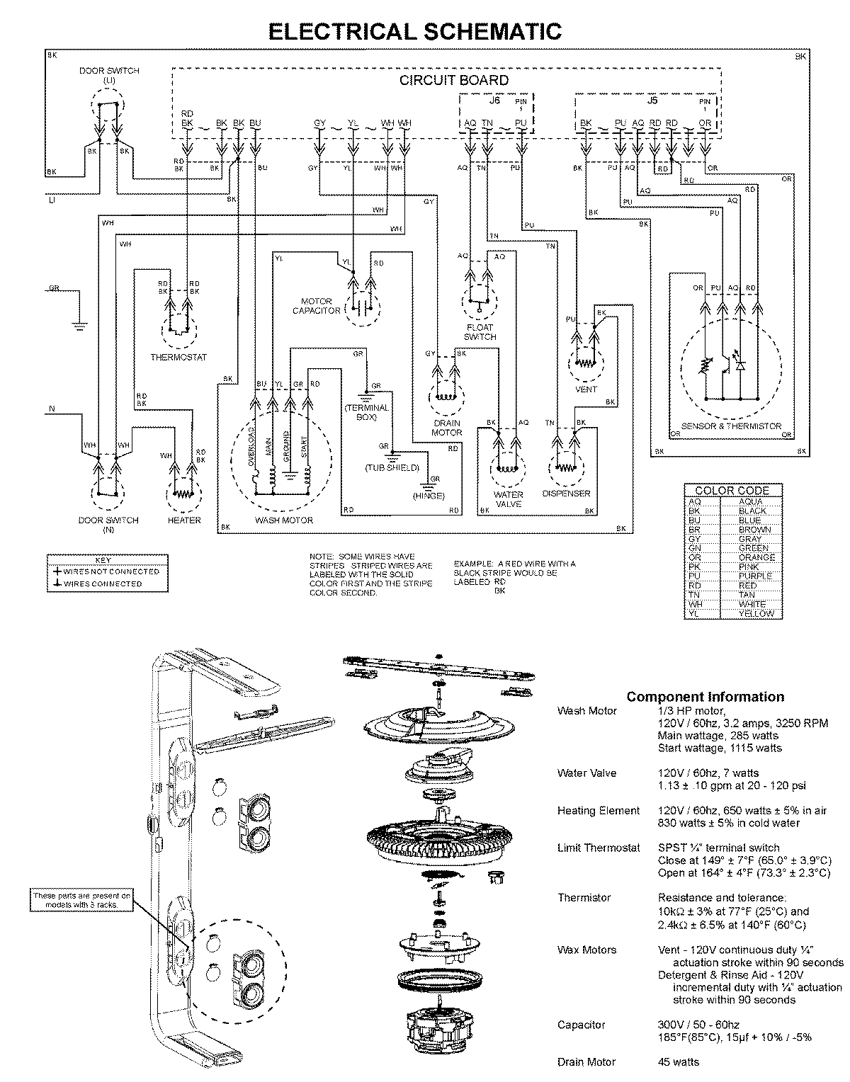
MDBS661AWS 08 – WIRING INFORMATIONadmin2025-04-26T10:03:35+00:00MDBS661AWS 08 – WIRING INFORMATION ProductsPositionProduct1MAY 99003526