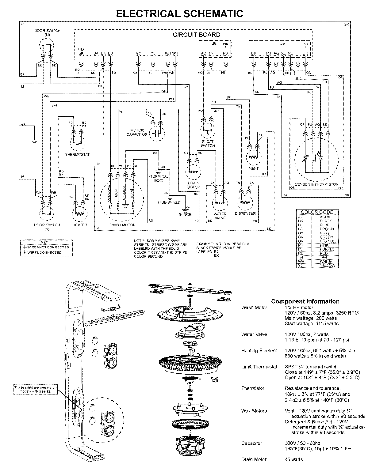
MDBS661AWW 08 – WIRING INFORMATIONadmin2025-04-26T10:04:44+00:00MDBS661AWW 08 – WIRING INFORMATION ProductsPositionProduct1MAY 99003526