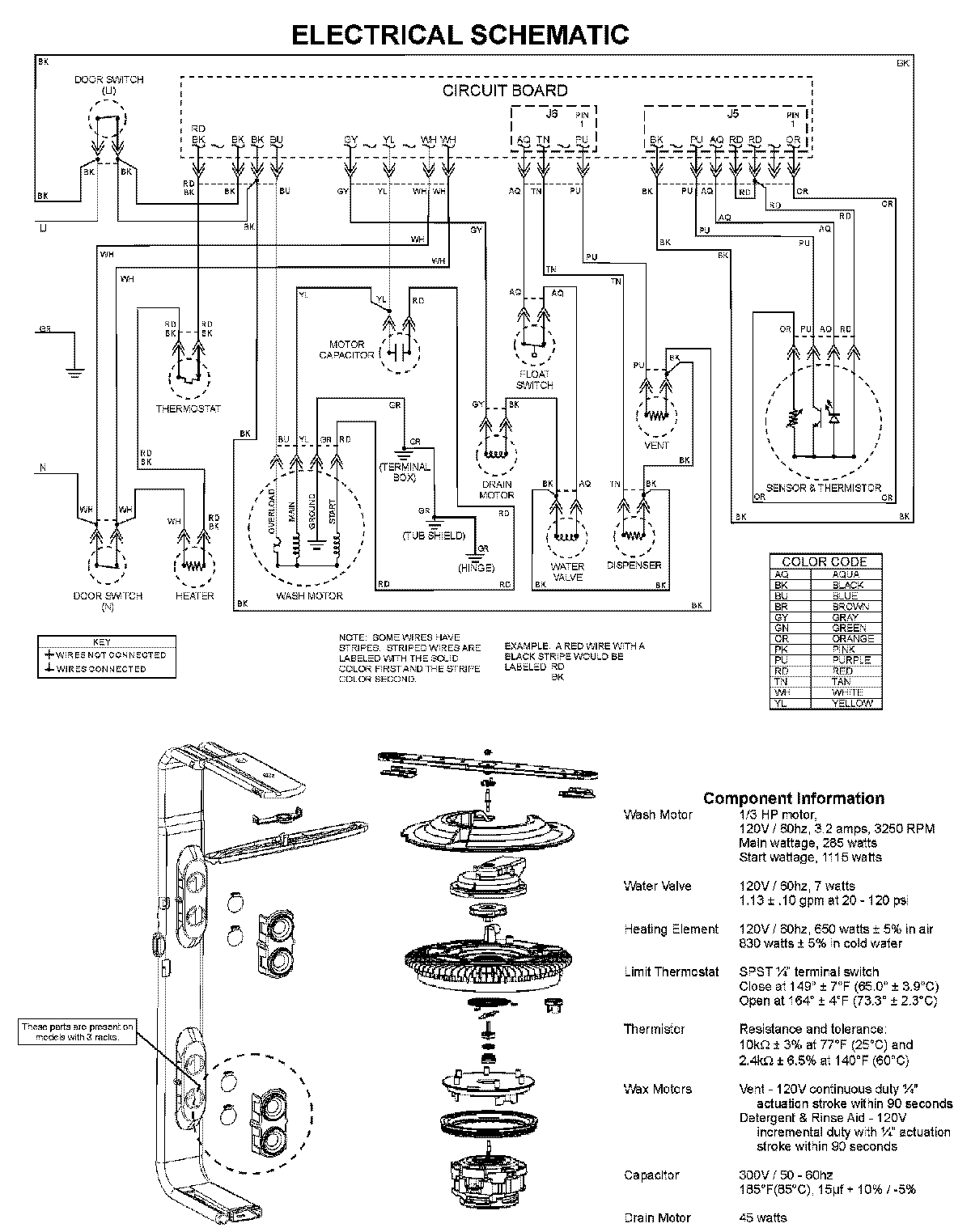
MDBTT60AWB 08 – WIRING INFORMATIONadmin2025-04-26T10:05:58+00:00MDBTT60AWB 08 – WIRING INFORMATION ProductsPositionProductNIMAY 15003703