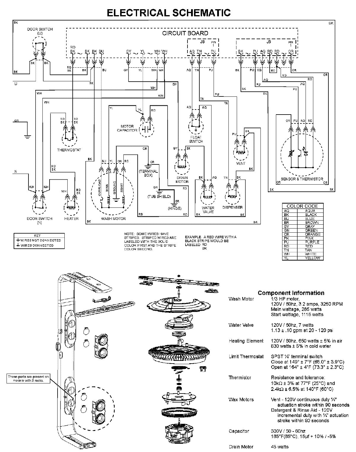
MDBTT60AWS 08 – WIRING INFORMATIONadmin2025-04-26T10:05:05+00:00MDBTT60AWS 08 – WIRING INFORMATION ProductsPositionProductNIMAY 15003703