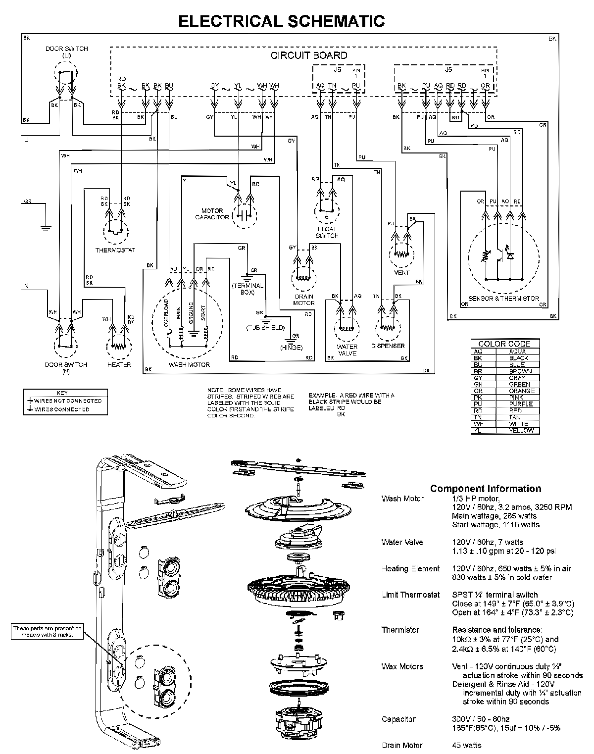
MDBTT60AWW 08 – WIRING INFORMATIONadmin2025-04-26T10:05:35+00:00MDBTT60AWW 08 – WIRING INFORMATION ProductsPositionProductNIMAY 15003703