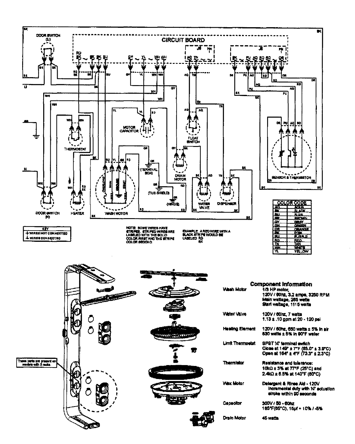
MDBTT75AWB 08 – WIRING INFORMATION

MDBTT75AWB 08 – WIRING INFORMATION

Products

PositionProduct
NIMAY 15003640