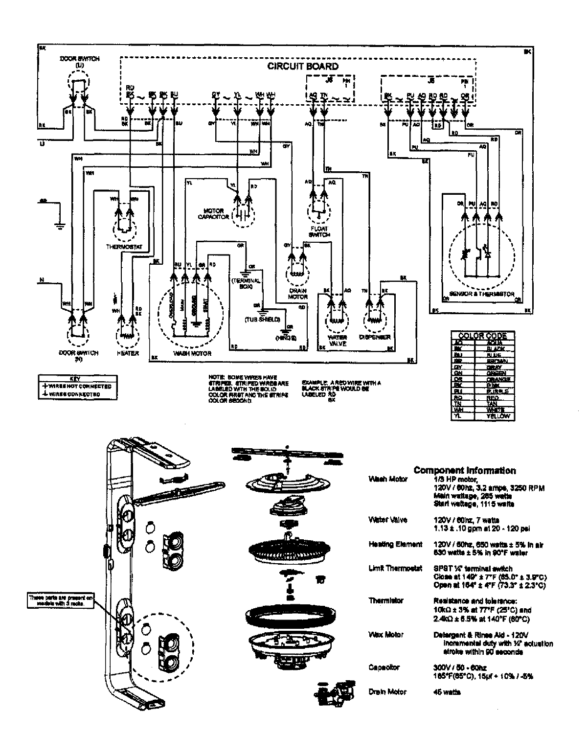
MDBTT75AWQ 08 – WIRING INFORMATION

MDBTT75AWQ 08 – WIRING INFORMATION

Products

PositionProduct
NIMAY 15003640