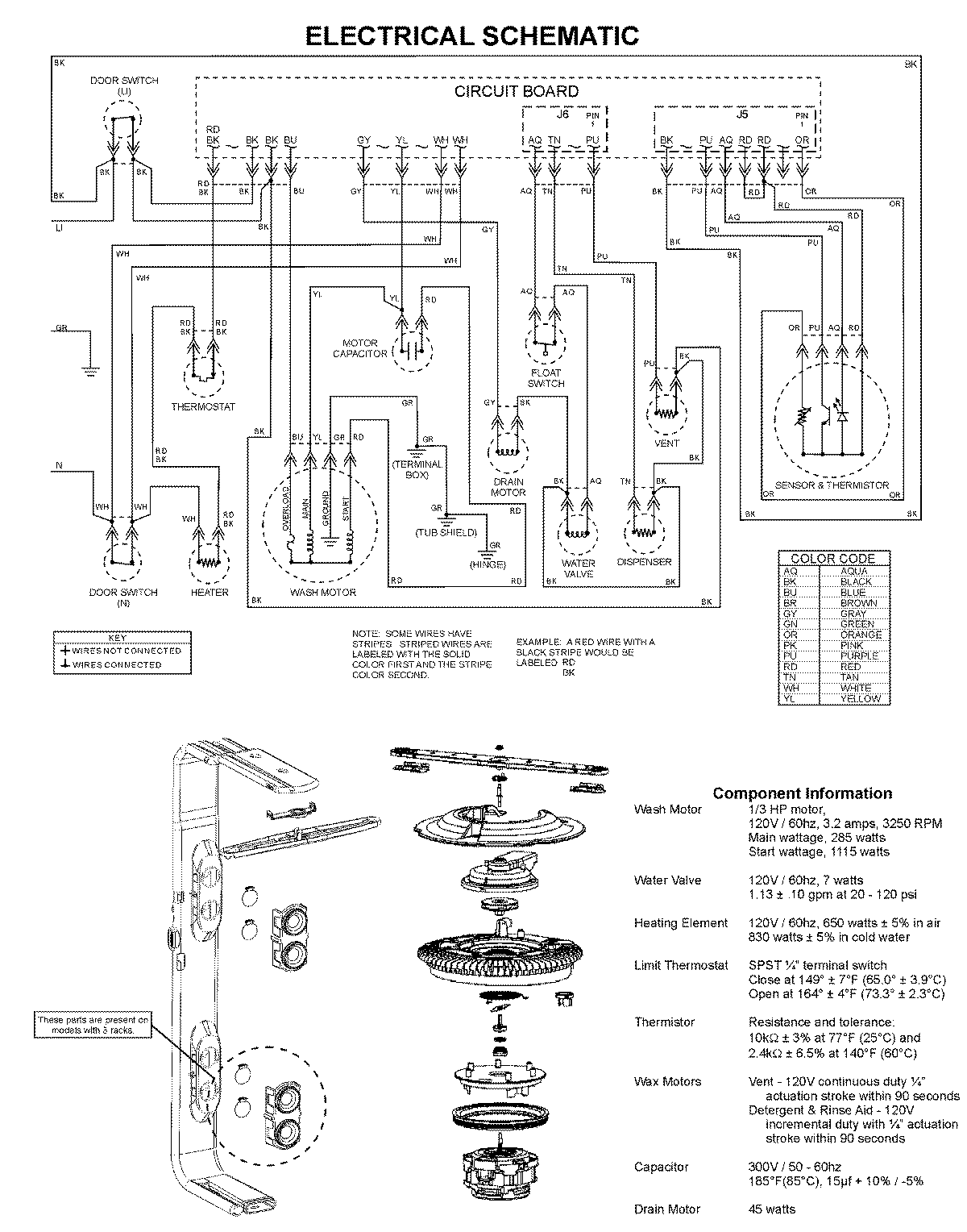
MDC4650AWB 09 – WIRING INFORMATIONadmin2025-04-26T10:06:39+00:00MDC4650AWB 09 – WIRING INFORMATION ProductsPositionProduct1MAY 99003526