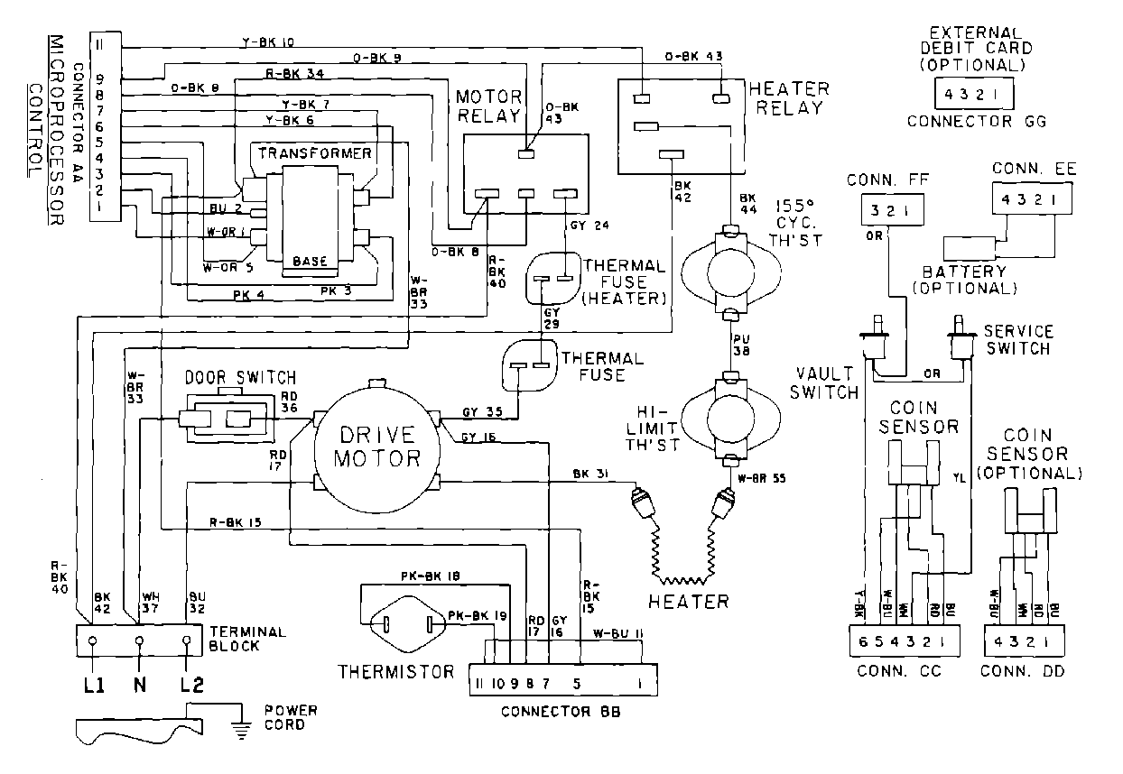
MDE10PDACL 10 – WIRING INFORMATIONadmin2025-04-26T10:06:55+00:00MDE10PDACL 10 – WIRING INFORMATION ProductsPositionProduct001DOWEL PIN FOR HANDLE