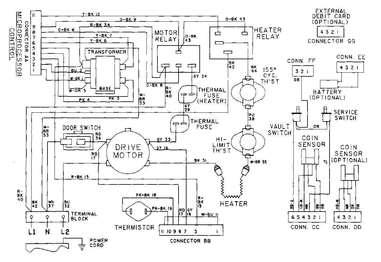
MDE10PDADL 10 – WIRING INFORMATIONadmin2025-04-26T10:07:37+00:00MDE10PDADL 10 – WIRING INFORMATION ProductsPositionProduct001DOWEL PIN FOR HANDLE