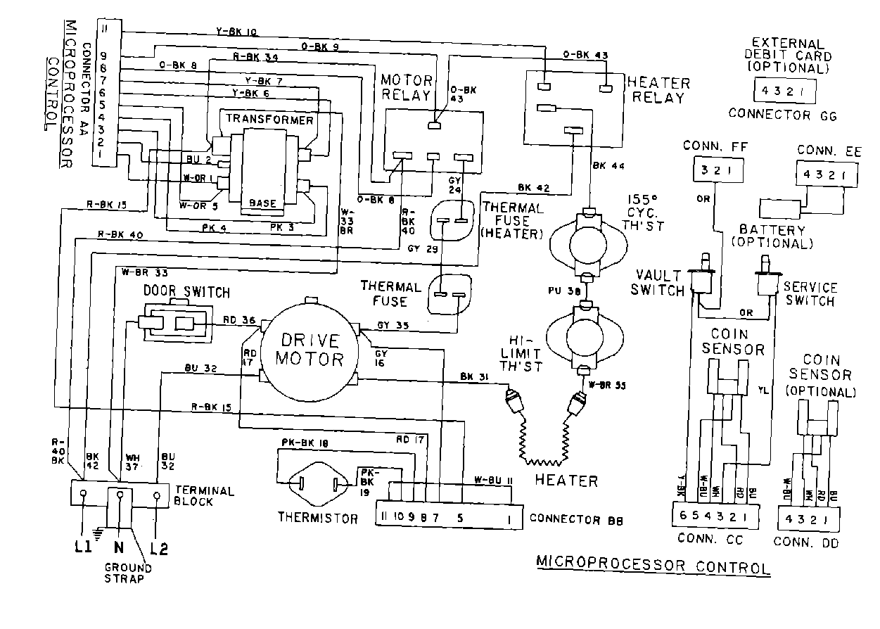
MDE10PDAEW 10 – WIRING INFORMATIONadmin2025-04-26T10:09:15+00:00MDE10PDAEW 10 – WIRING INFORMATION ProductsPositionProduct001DOWEL PIN FOR HANDLE