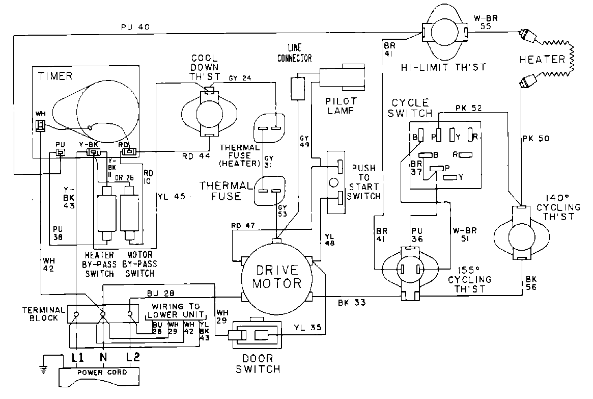
MDE11CSADL 10 – WIRING INFORMATIONadmin2025-04-26T10:08:20+00:00MDE11CSADL 10 – WIRING INFORMATION ProductsPositionProduct001DOWEL PIN FOR HANDLE