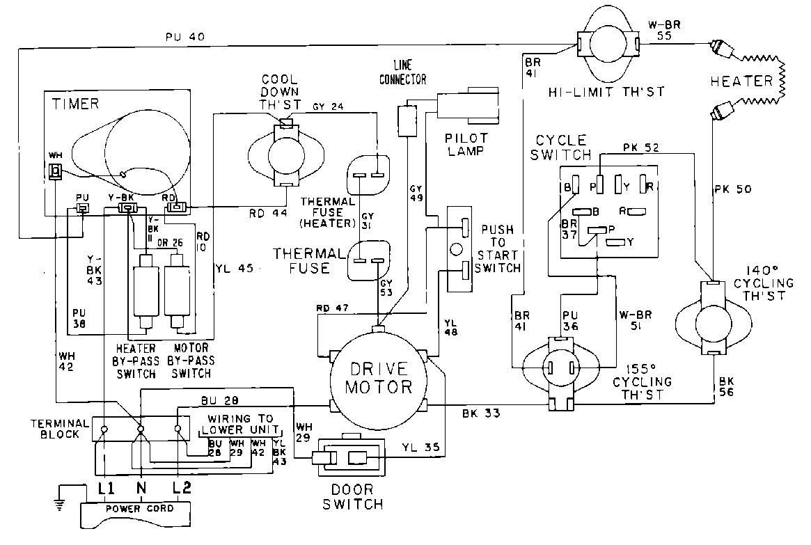
MDE11CSADW 10 – WIRING INFORMATIONadmin2025-04-26T10:07:50+00:00MDE11CSADW 10 – WIRING INFORMATION ProductsPositionProduct001DOWEL PIN FOR HANDLE