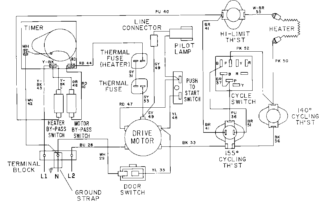
MDE12CSACL 07 – WIRING INFORMATION

MDE12CSACL 07 – WIRING INFORMATION

Products

PositionProduct
001DOWEL PIN FOR HANDLE