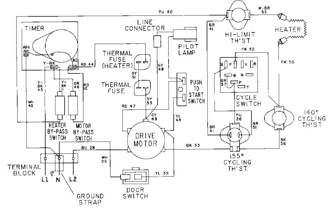
MDE12CSACW 07 – WIRING INFORMATIONadmin2025-04-26T10:07:59+00:00MDE12CSACW 07 – WIRING INFORMATION ProductsPositionProduct001DOWEL PIN FOR HANDLE