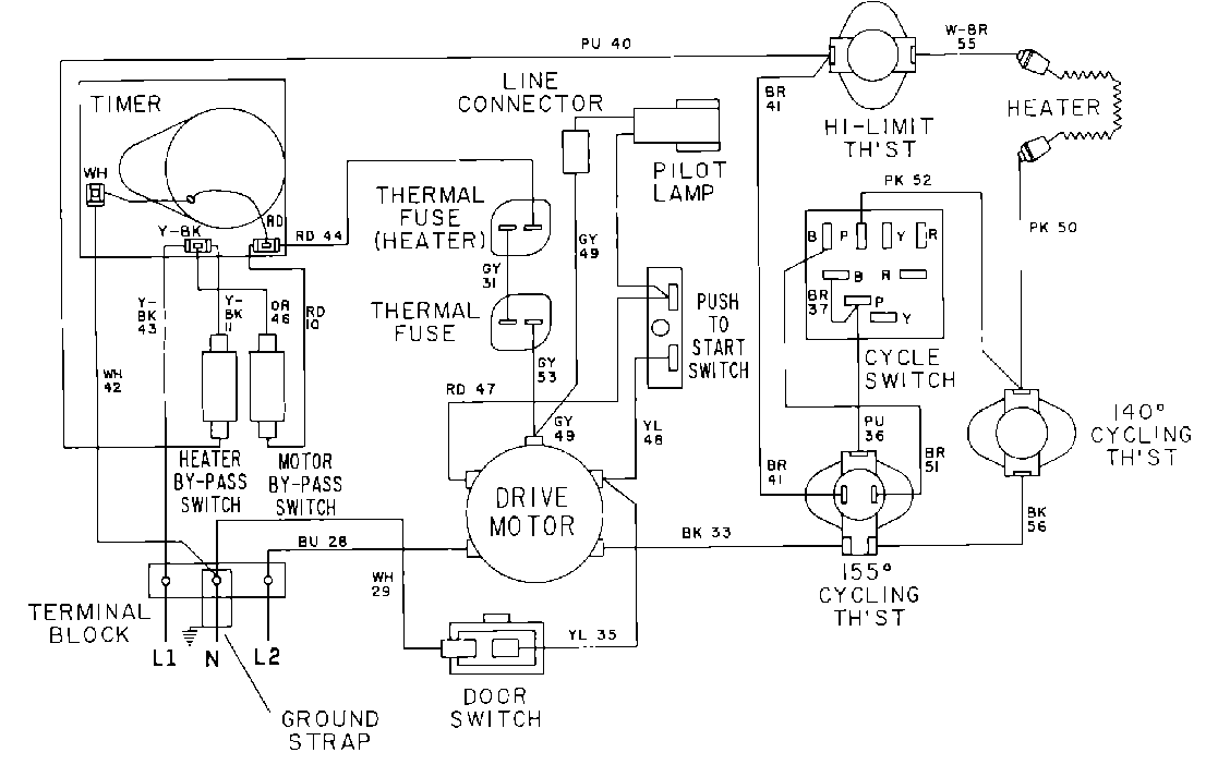
MDE12CSADL 07 – WIRING INFORMATIONadmin2025-04-26T10:09:49+00:00MDE12CSADL 07 – WIRING INFORMATION ProductsPositionProduct001DOWEL PIN FOR HANDLE