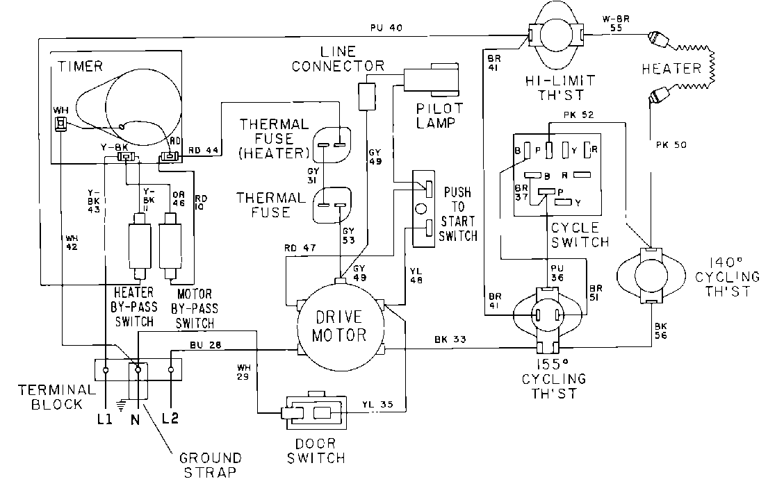
MDE12CSADW 07 – WIRING INFORMATIONadmin2025-04-26T10:09:25+00:00MDE12CSADW 07 – WIRING INFORMATION ProductsPositionProduct001DOWEL PIN FOR HANDLE