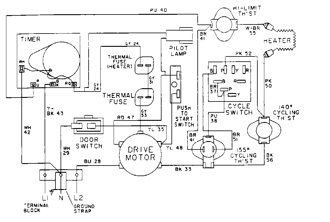
MDE12MNACW 06 – WIRING INFORMATIONadmin2025-04-26T10:11:02+00:00MDE12MNACW 06 – WIRING INFORMATION ProductsPositionProduct001DOWEL PIN FOR HANDLE