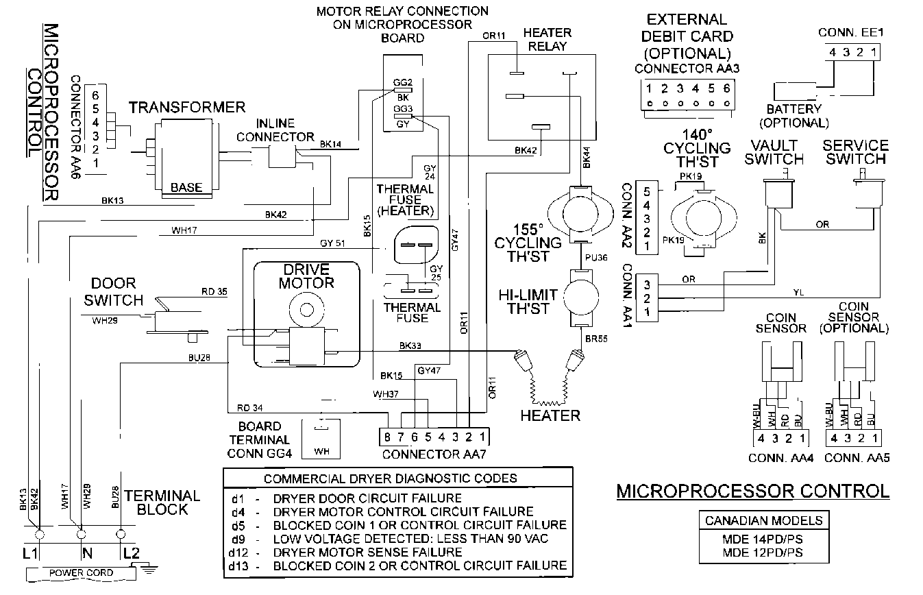
MDE12PDBDW 09 – WIRING INFORMATIONadmin2025-04-26T10:10:08+00:00MDE12PDBDW 09 – WIRING INFORMATION ProductsPositionProduct001DOWEL PIN FOR HANDLE