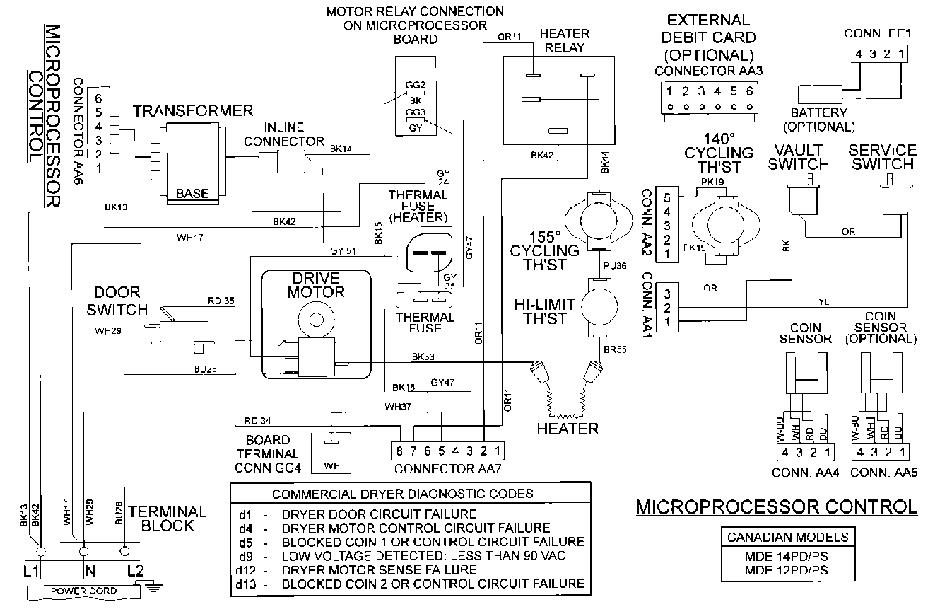
MDE12PSBDW 09 – WIRING INFORMATIONadmin2025-04-26T10:10:48+00:00MDE12PSBDW 09 – WIRING INFORMATION ProductsPositionProduct001DOWEL PIN FOR HANDLE