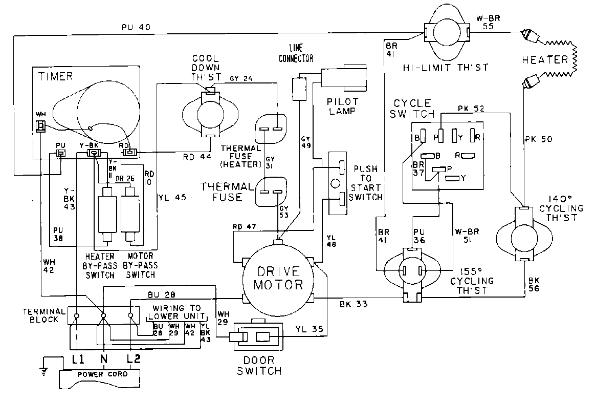
MDE13CSADW 10 – WIRING INFORMATIONadmin2025-04-26T10:06:52+00:00MDE13CSADW 10 – WIRING INFORMATION ProductsPositionProduct001DOWEL PIN FOR HANDLE