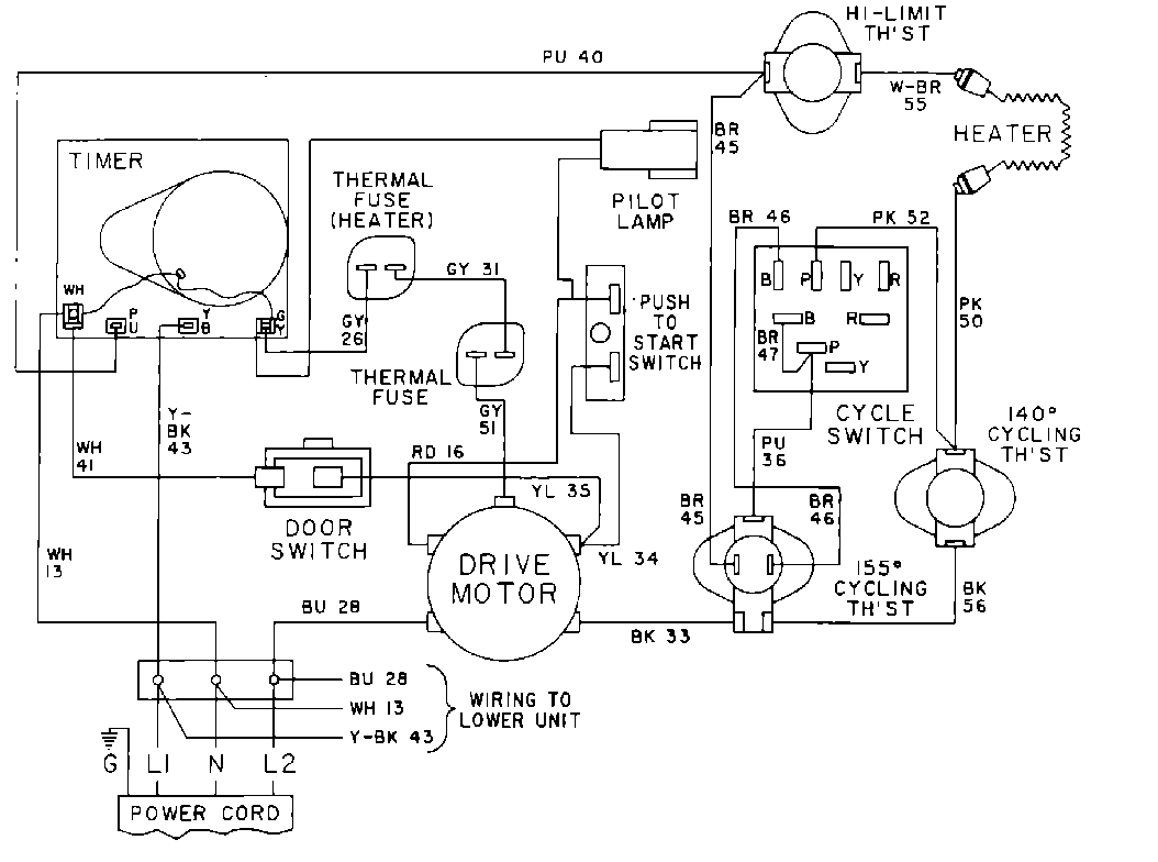
MDE13MNADW 09 – WIRING INFORMATIONadmin2025-04-26T10:06:50+00:00MDE13MNADW 09 – WIRING INFORMATION ProductsPositionProduct001DOWEL PIN FOR HANDLE