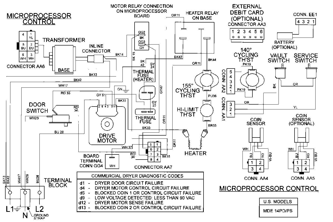
MDE14PDACQ 11 – WIRING INFORMATIONadmin2025-04-26T10:07:49+00:00MDE14PDACQ 11 – WIRING INFORMATION ProductsPositionProduct001DOWEL PIN FOR HANDLE