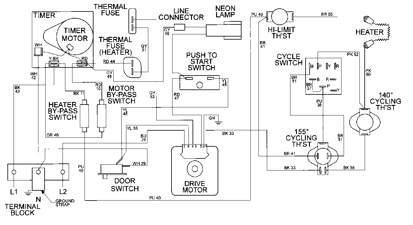
MDE16CSAYA 09 – WIRING INFORMATIONadmin2025-04-26T10:09:42+00:00MDE16CSAYA 09 – WIRING INFORMATION ProductsPositionProduct001DOWEL PIN FOR HANDLE