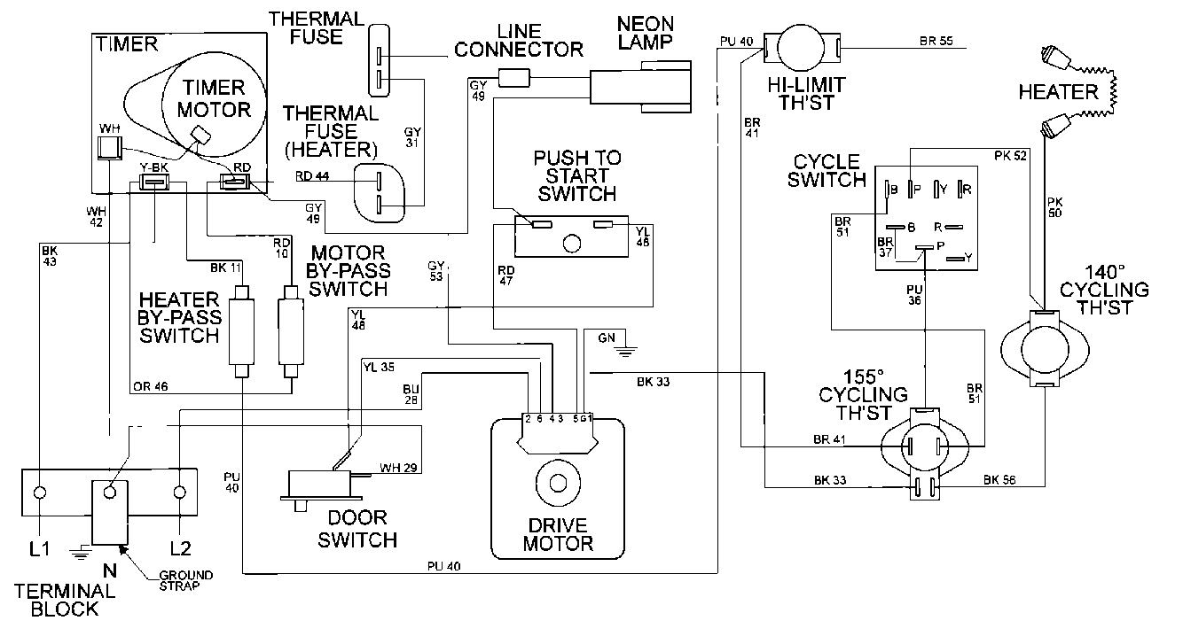
MDE16CSAYW 09 – WIRING INFORMATIONadmin2025-04-26T10:10:56+00:00MDE16CSAYW 09 – WIRING INFORMATION ProductsPositionProduct001DOWEL PIN FOR HANDLE