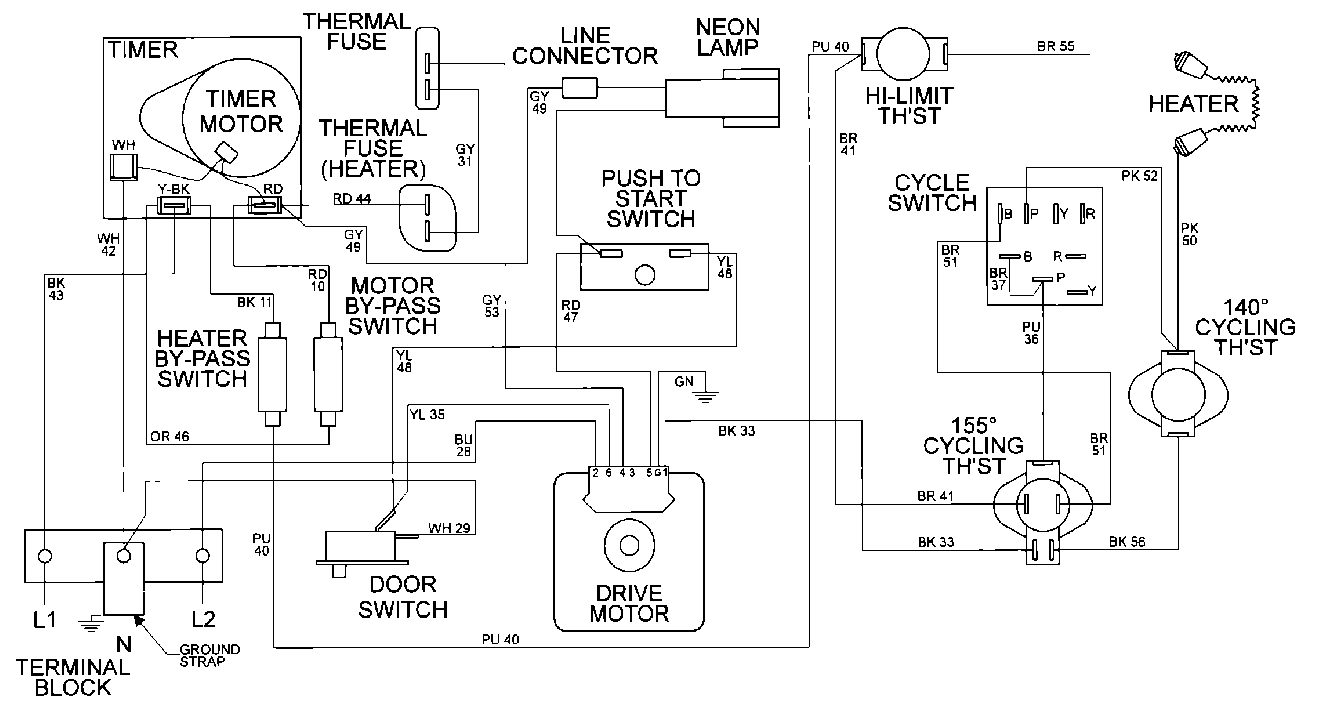
MDE16CSDZW 09 – WIRING INFORMATIONadmin2025-04-26T10:11:44+00:00MDE16CSDZW 09 – WIRING INFORMATION ProductsPositionProduct001DOWEL PIN FOR HANDLE