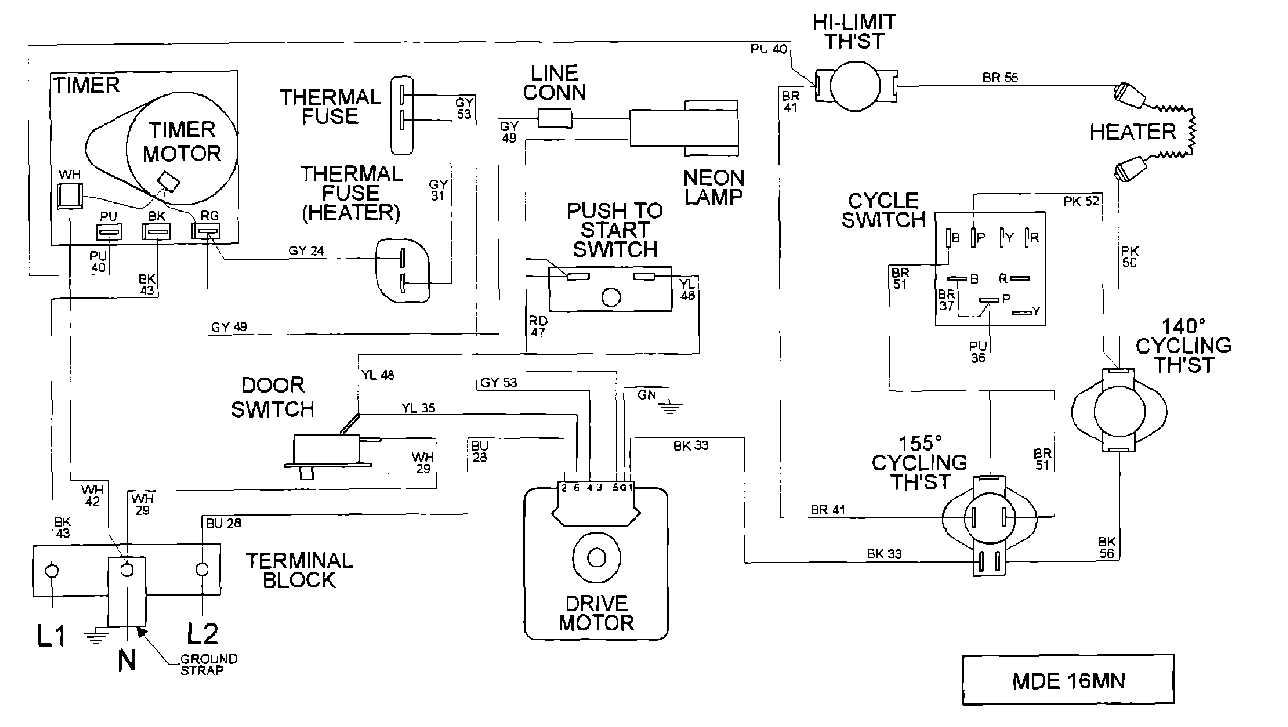
MDE16MNAYW 07 – WIRING INFORMATIONadmin2025-04-26T10:09:09+00:00MDE16MNAYW 07 – WIRING INFORMATION ProductsPositionProduct001DOWEL PIN FOR HANDLE