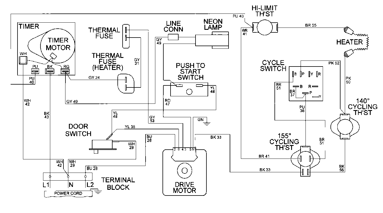
MDE16MNAZW 07 – WIRING INFORMATIONadmin2025-04-26T10:10:12+00:00MDE16MNAZW 07 – WIRING INFORMATION ProductsPositionProduct001DOWEL PIN FOR HANDLE