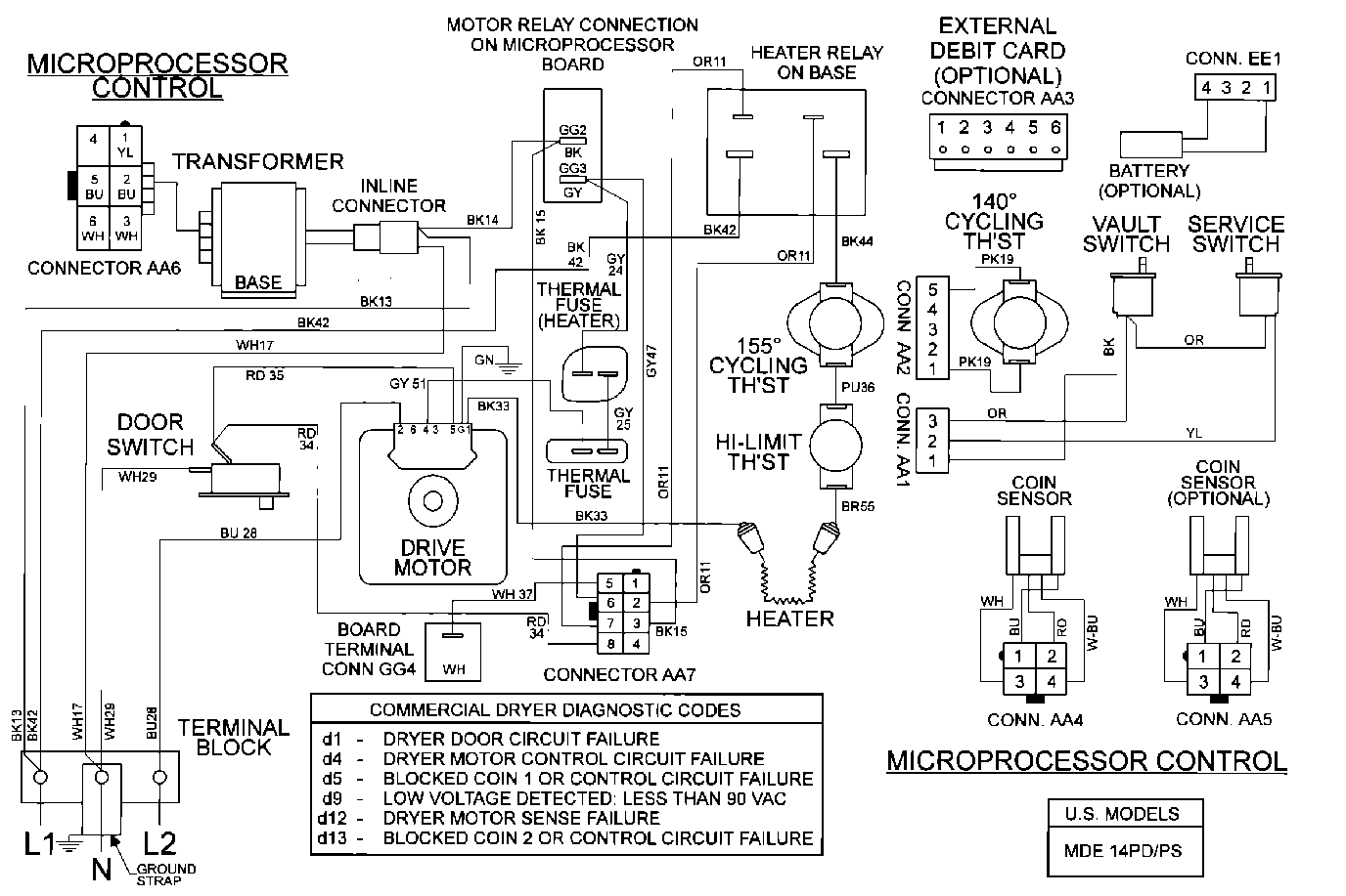
MDE16PDAYW 08 – WIRING INFORMATIONadmin2025-04-26T10:09:16+00:00MDE16PDAYW 08 – WIRING INFORMATION ProductsPositionProduct001DOWEL PIN FOR HANDLE