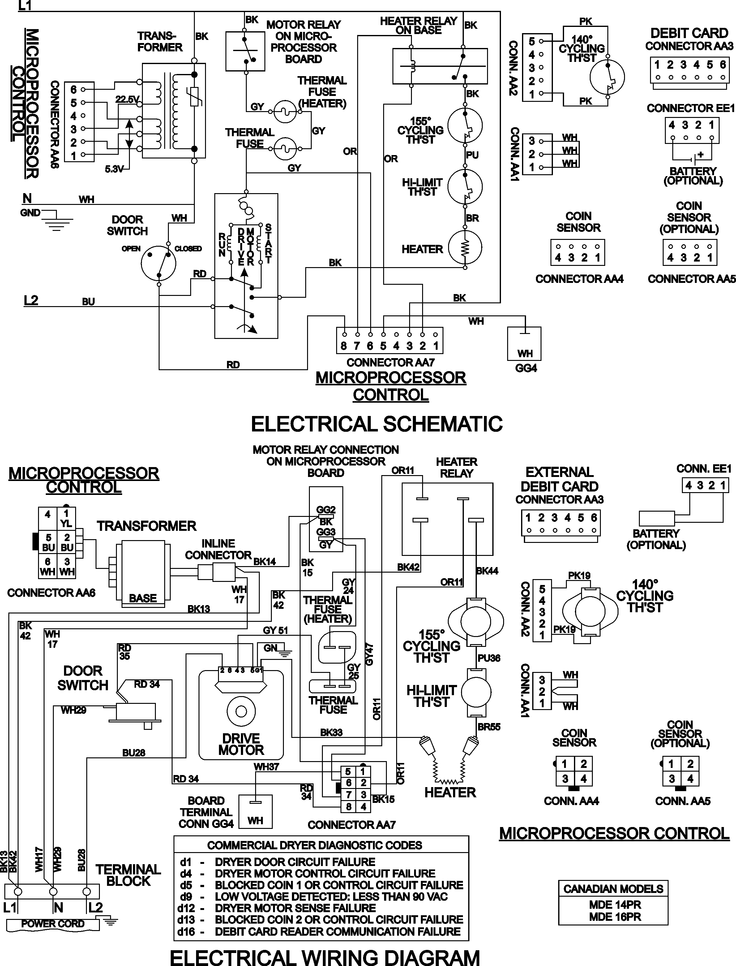
MDE16PRDZW 08 – WIRING INFORMATIONadmin2025-04-26T10:08:56+00:00MDE16PRDZW 08 – WIRING INFORMATION ProductsPositionProduct001DOWEL PIN FOR HANDLE