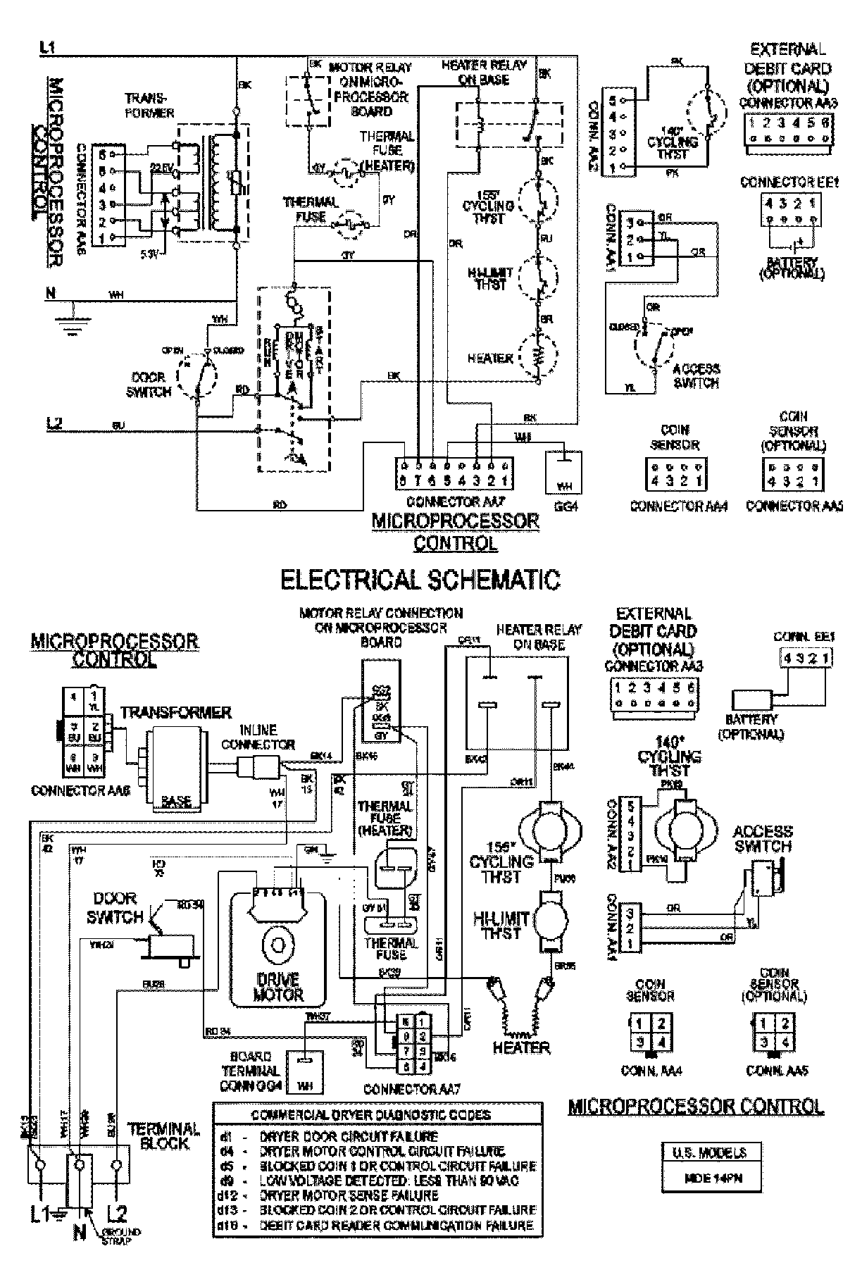
MDE21PNAYW 08 – WIRING INFORMATIONadmin2025-04-26T09:57:18+00:00MDE21PNAYW 08 – WIRING INFORMATION ProductsPositionProduct001DOWEL PIN FOR HANDLE