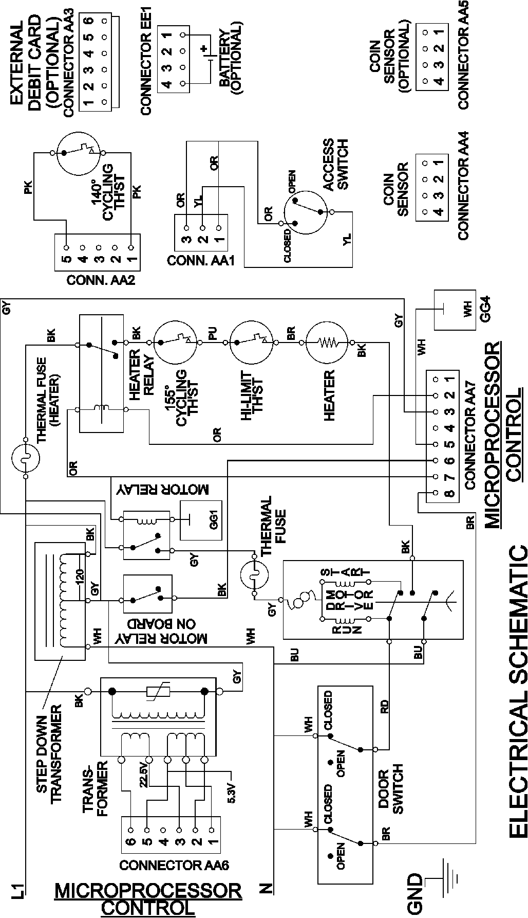
MDE21PNDGW 08 – WIRING INFORMATIONadmin2025-04-26T09:58:17+00:00MDE21PNDGW 08 – WIRING INFORMATION ProductsPositionProduct001DOWEL PIN FOR HANDLE