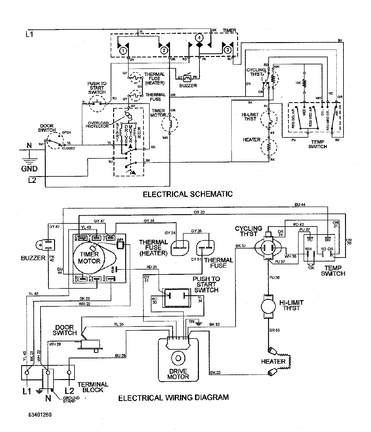
MDE2500AYW 08 – WIRING INFORMATIONadmin2025-04-26T09:59:36+00:00MDE2500AYW 08 – WIRING INFORMATION ProductsPositionProductNIMAY 15002733