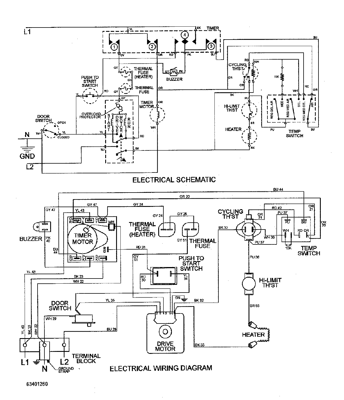
MDE2600AYW 09 – WIRING INFORMATIONadmin2025-04-26T09:57:17+00:00MDE2600AYW 09 – WIRING INFORMATION ProductsPositionProductNIMAY 15002733