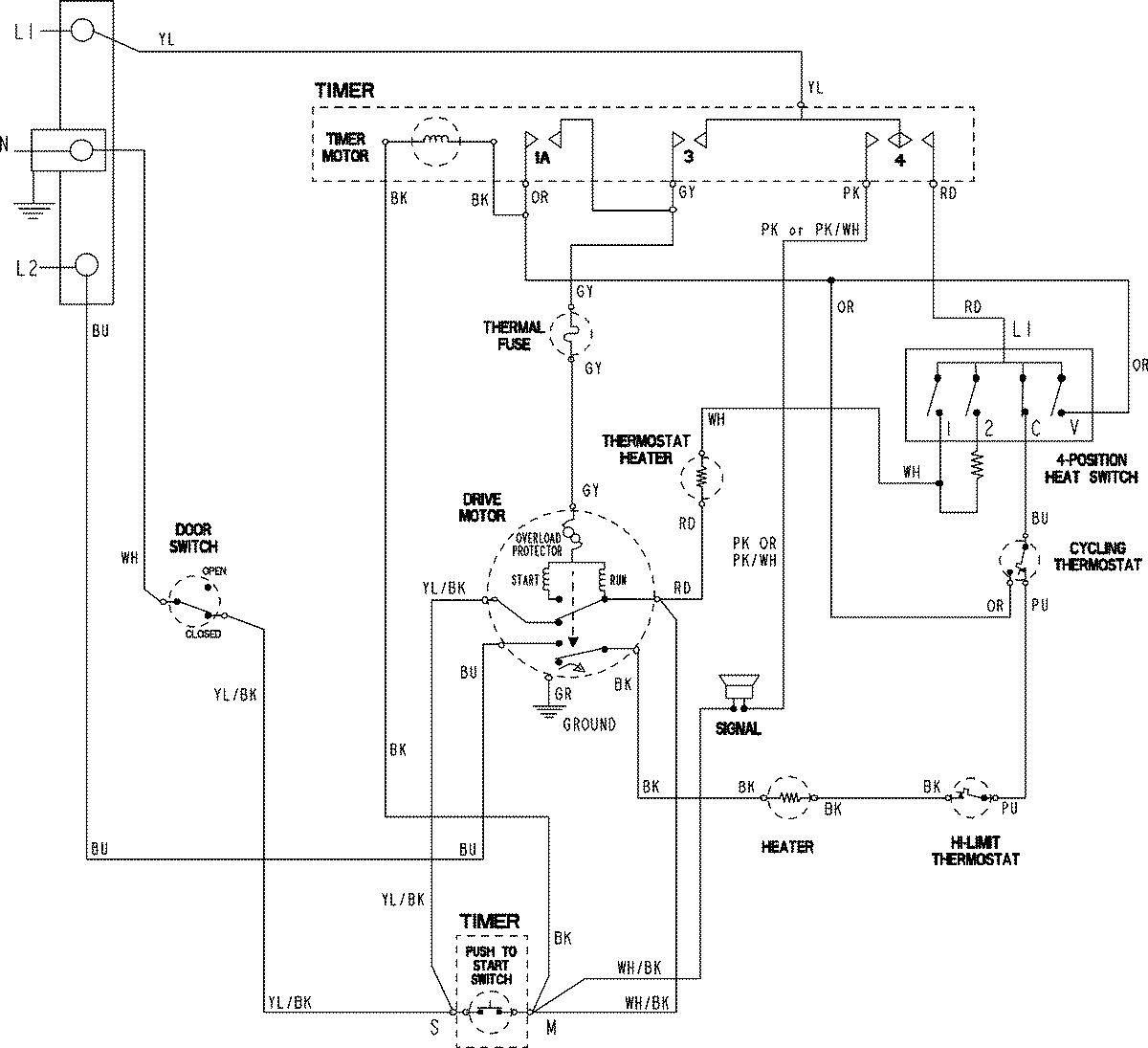
MDE2706AYW 06 – WIRING INFORMATIONadmin2025-04-26T09:59:22+00:00MDE2706AYW 06 – WIRING INFORMATION ProductsPositionProductNIMAY 15003799