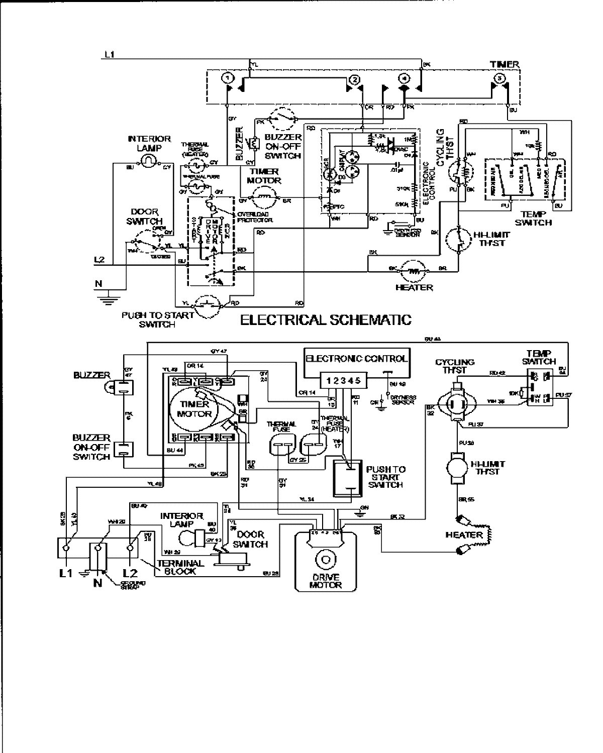
MDE3600AYQ 09 – WIRING INFORMATIONadmin2025-04-26T09:59:03+00:00MDE3600AYQ 09 – WIRING INFORMATION ProductsPositionProductNIMAY 15002951