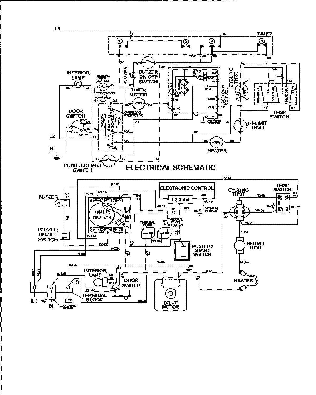
MDE3600AYW 09 – WIRING INFORMATIONadmin2025-04-26T09:59:11+00:00MDE3600AYW 09 – WIRING INFORMATION ProductsPositionProductNIMAY 15002951