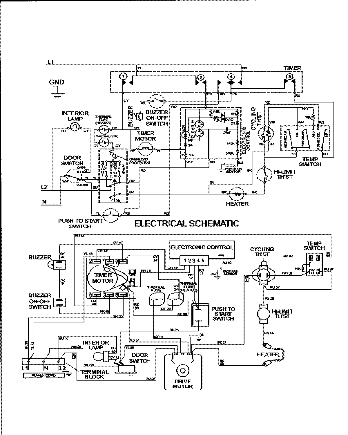
MDE3600AZW 09 – WIRING INFORMATIONadmin2025-04-26T09:59:05+00:00MDE3600AZW 09 – WIRING INFORMATION ProductsPositionProduct1MAY 15002952