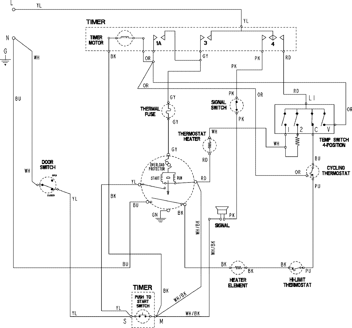
MDE3706AGW 06 – WIRING INFORMATION

MDE3706AGW 06 – WIRING INFORMATION

Products

PositionProduct
NIMAY 15003844