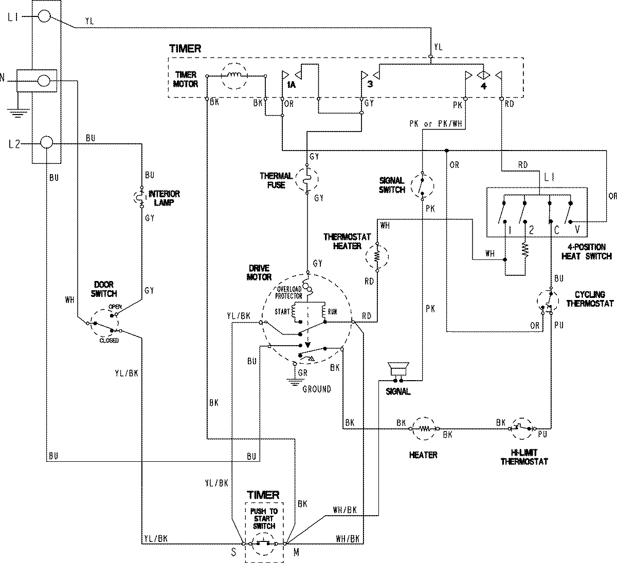
MDE3706AYW 06 – WIRING INFORMATIONadmin2025-04-26T09:57:43+00:00MDE3706AYW 06 – WIRING INFORMATION ProductsPositionProductNIMAY 15003801