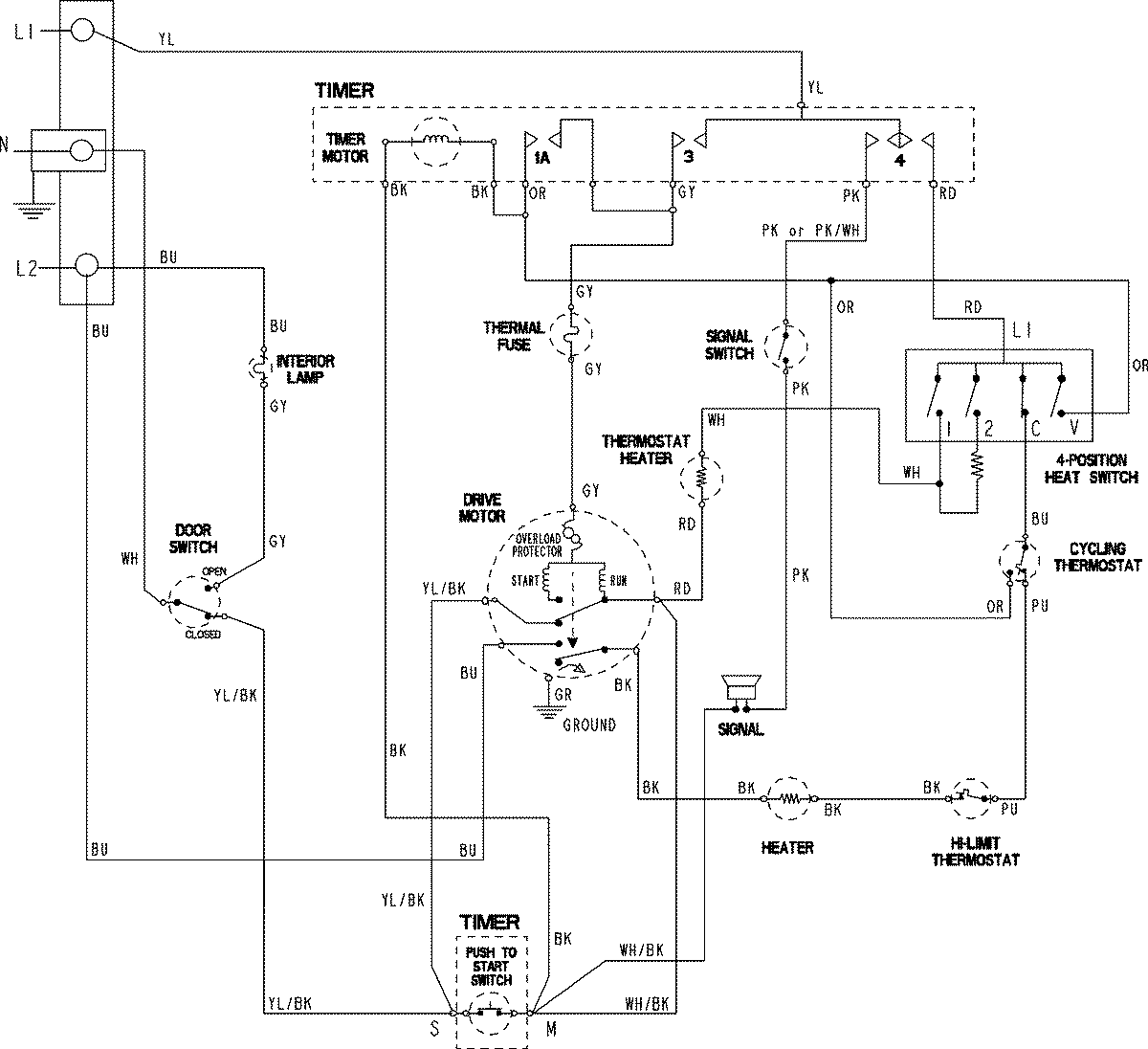
MDE3757AYW 06 – WIRING INFORMATION

MDE3757AYW 06 – WIRING INFORMATION

Products

PositionProduct
NIMAY 15003801