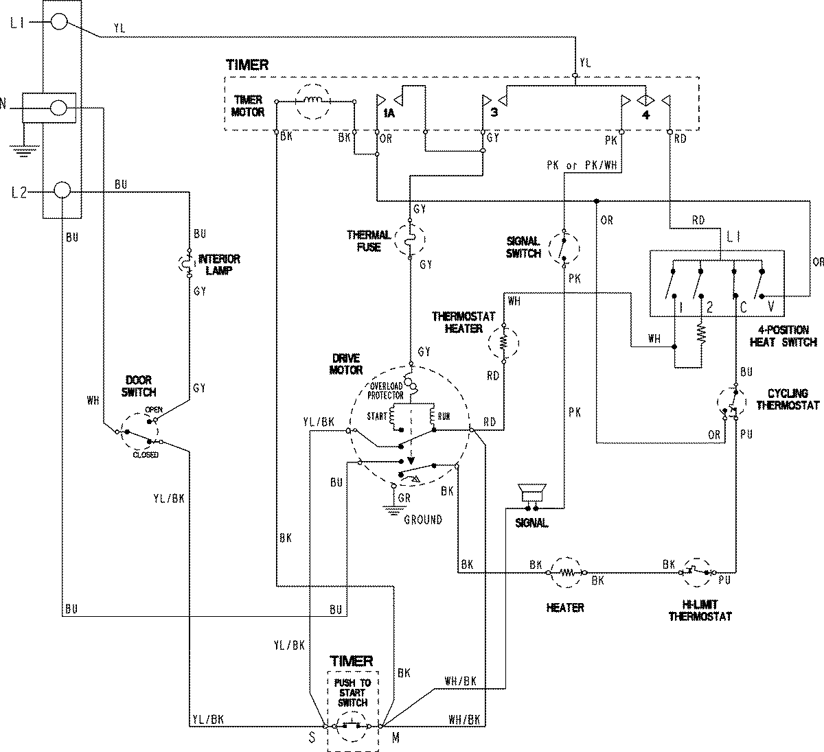
MDE3758AZW 06 – WIRING INFORMATIONadmin2025-04-26T09:57:36+00:00MDE3758AZW 06 – WIRING INFORMATION ProductsPositionProductNIMAY 15003801