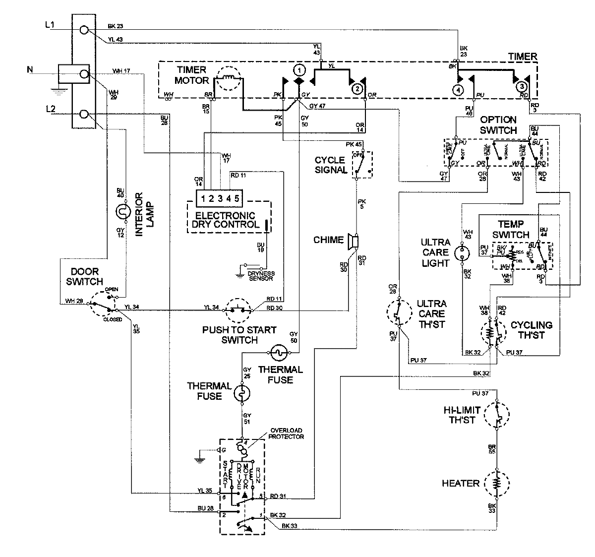
MDE4000AYQ 06 – WIRING INFORMATIONadmin2025-04-26T10:01:00+00:00MDE4000AYQ 06 – WIRING INFORMATION ProductsPositionProductNIMAY 15002678