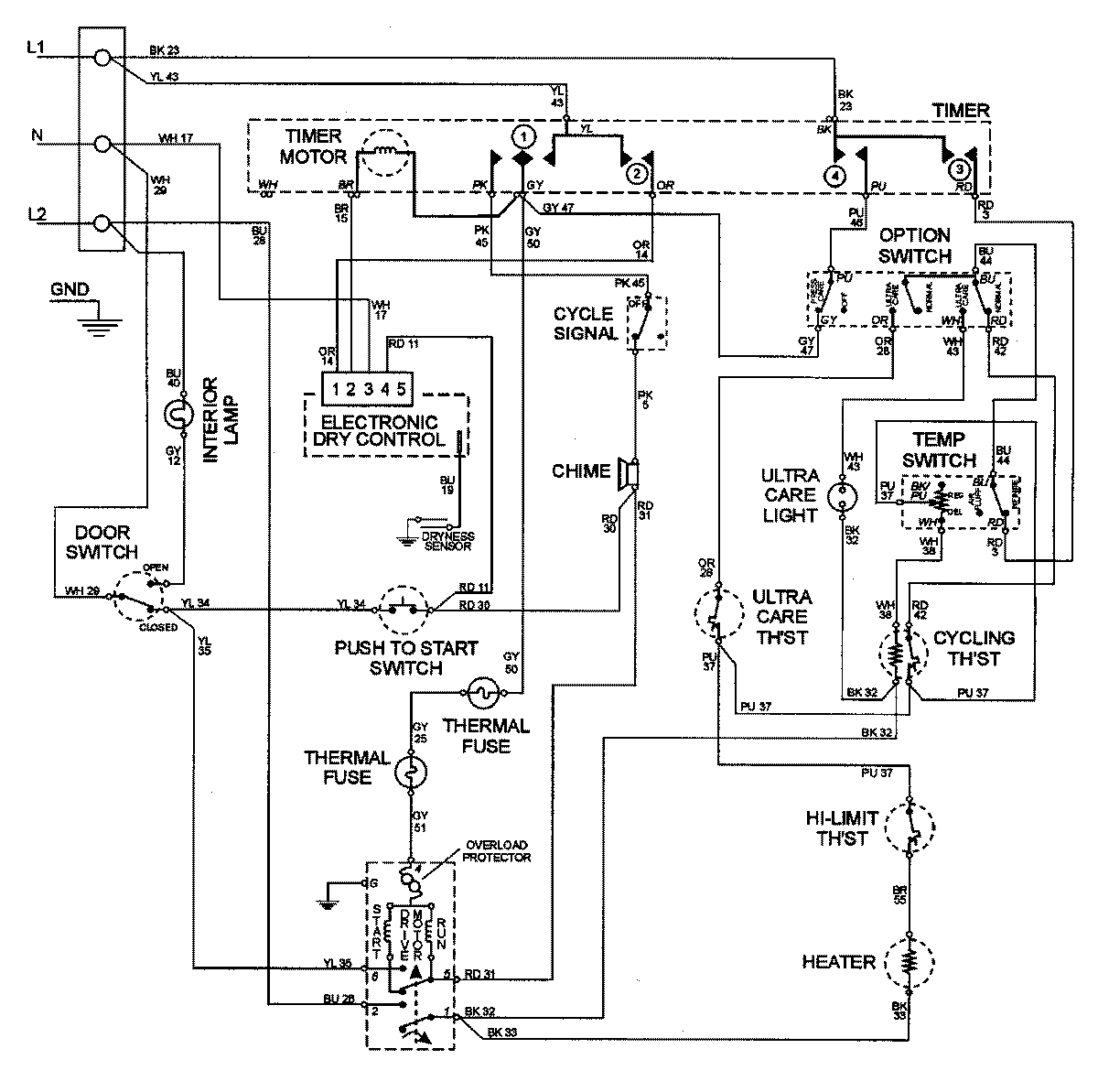
MDE4000AZQ 09 – WIRING INFORMATION

MDE4000AZQ 09 – WIRING INFORMATION

Products

PositionProduct
NIMAY 15002680