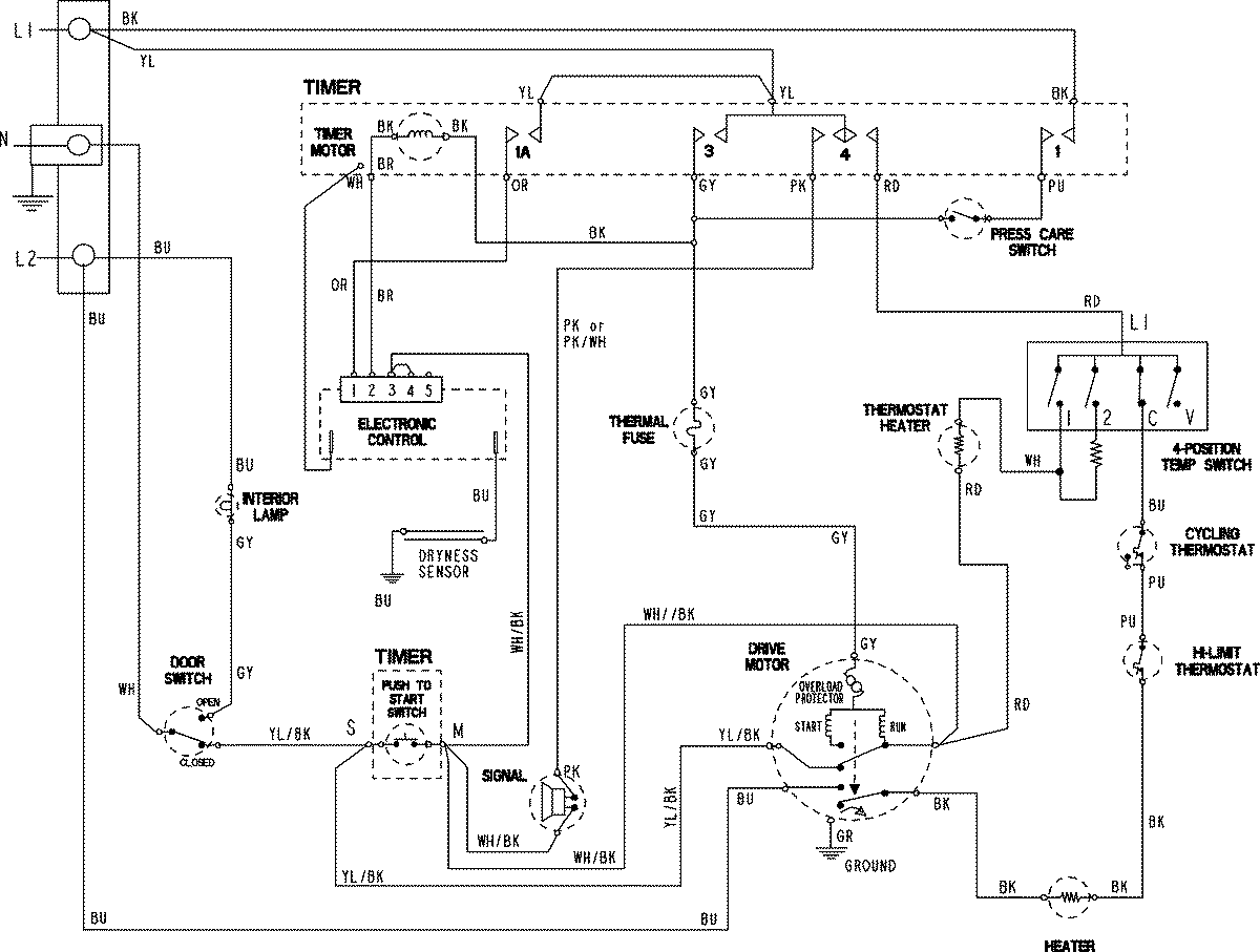
MDE508DAYK 07 – WIRING INFORMATIONadmin2025-04-26T09:58:02+00:00MDE508DAYK 07 – WIRING INFORMATION ProductsPositionProduct1MAY 15003814