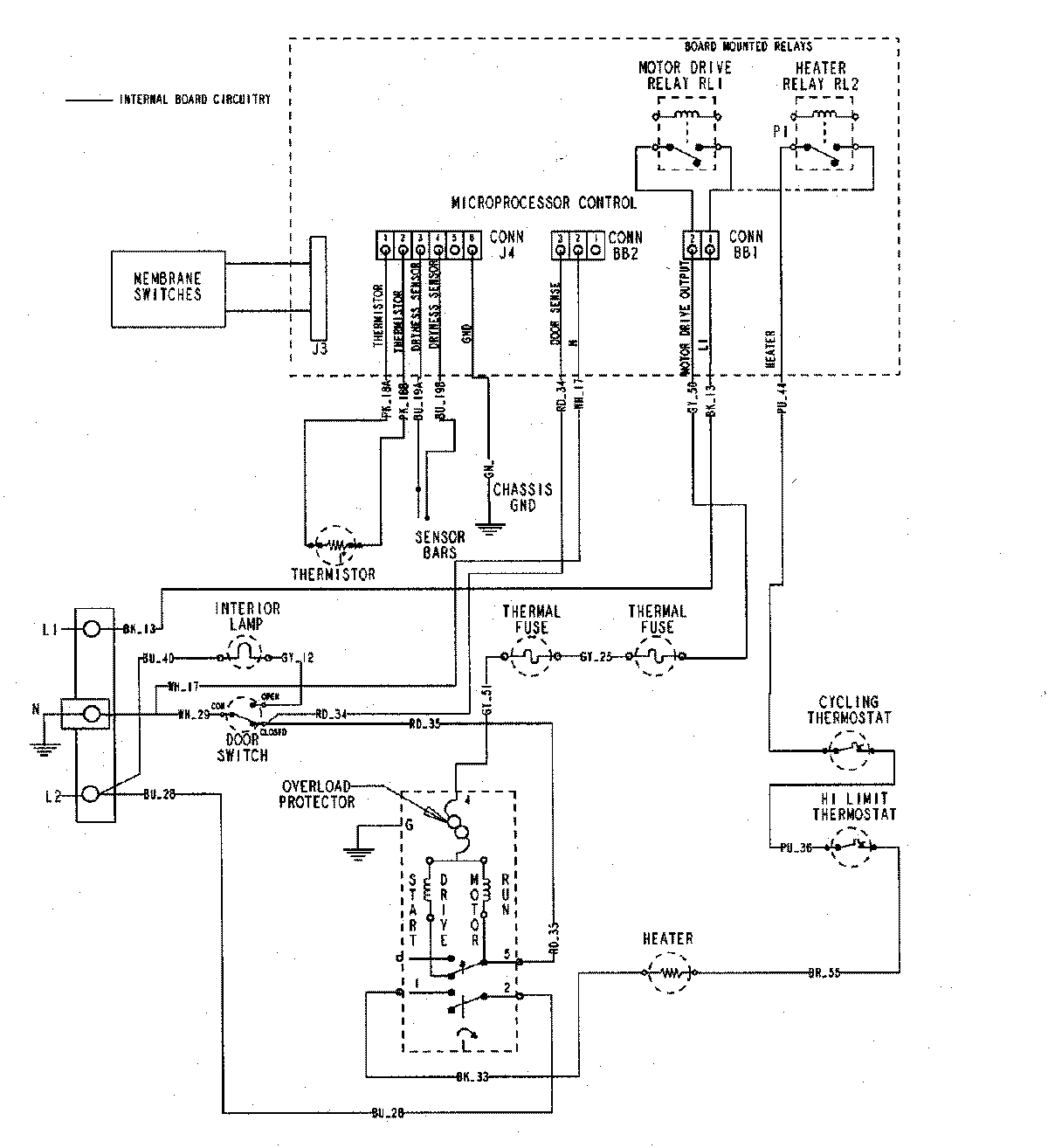
MDE5500AYQ 06 – WIRING INFORMATIONadmin2025-04-26T09:58:12+00:00MDE5500AYQ 06 – WIRING INFORMATION ProductsPositionProductNIMAY 15002721