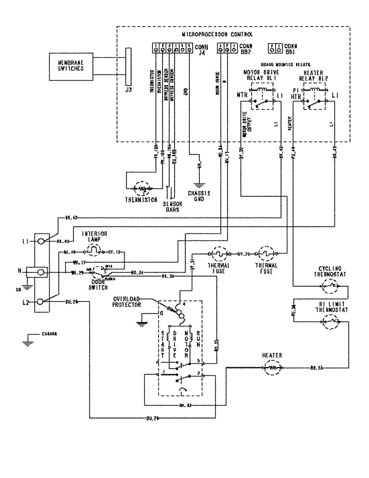
MDE5500AYQ 07 – WIRING INFORMATIONadmin2025-04-26T09:57:53+00:00MDE5500AYQ 07 – WIRING INFORMATION ProductsPositionProductNIMAY 15003448