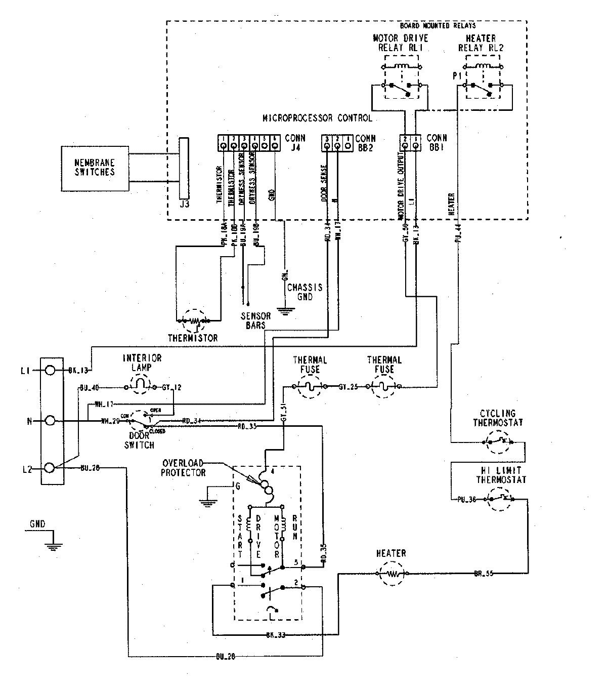
MDE5500AZQ 06 – WIRING INFORMATIONadmin2025-04-26T10:00:39+00:00MDE5500AZQ 06 – WIRING INFORMATION ProductsPositionProductNIMAY 15002755