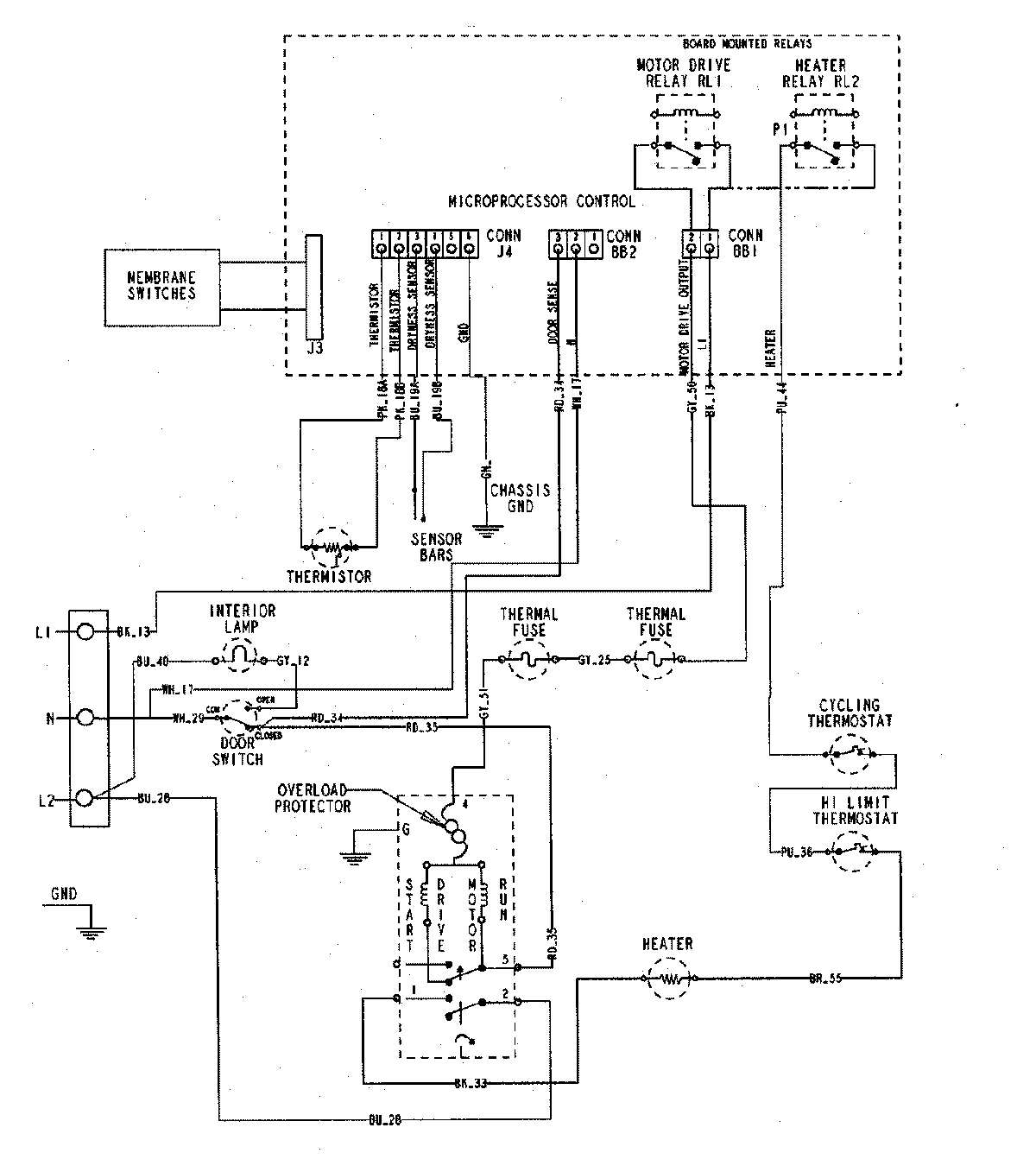
MDE5500AZW 07 – WIRING INFORMATIONadmin2025-04-26T09:58:06+00:00MDE5500AZW 07 – WIRING INFORMATION ProductsPositionProductNIMAY 15002755