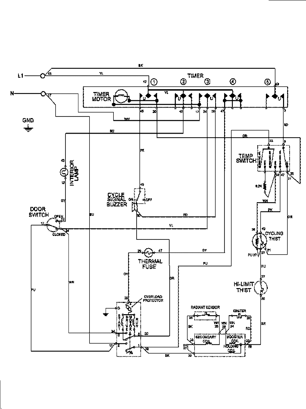
MDE6400AYQ 09 – WIRING INFORMATIONadmin2025-04-26T09:58:08+00:00MDE6400AYQ 09 – WIRING INFORMATION ProductsPositionProductNIMAY 15003208